美国宇航局新仪器探测到来自太空的甲烷“超级排放者”
时间:2022-11-05 11:51

美国国家航空航天局(NASA)的科学家利用一种旨在研究尘埃如何影响气候的工具,确定了全球50多个甲烷排放热点地区,这一进展可能有助于对抗这种强大的温室气体。
美国国家航空航天局(NASA)周二表示,自今年7月在国际空间站安装地球表面矿物尘埃源调查系统(EMIT)以来,已经在中亚、中东和美国西南部发现了50多个甲烷“超级排放者”。
新测量的甲烷热点地区——有些是以前知道的,有些是刚刚发现的——包括庞大的石油和天然气设施和大型垃圾填埋场。迄今为止,全球气温上升中约有30%是甲烷造成的。
美国国家航空航天局局长比尔·纳尔逊在一份声明中说:“控制甲烷排放是限制全球变暖的关键。”他补充说,该仪器将有助于“查明”甲烷超级排放者,以便“从源头”阻止这种排放。
EMIT从400公里(250英里)高的空间站上每90分钟绕地球一周,它能够扫描地球上数十公里宽的大片区域,同时也能聚焦到足球场那么小的区域。
这台被称为成像光谱仪的仪器最初是为了识别从沙漠和其他干旱地区吹到地球大气中的灰尘的矿物成分,但事实证明,它在探测大量甲烷排放方面很熟练。
领导甲烷研究的喷气推进实验室(JPL)研究技术专家安德鲁·索普说:“探测到的一些[甲烷]羽流是有史以来最大的——不像从太空中观测到的任何东西。”
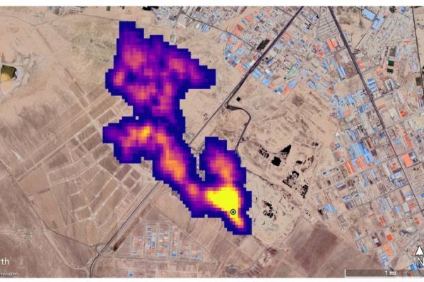
周二,喷气推进实验室展示了新成像的甲烷超级排放者的例子,包括土库曼斯坦石油和天然气基础设施的12个羽流簇,其中一些羽流延伸超过32公里(20英里)。
科学家估计,土库曼斯坦的气柱共以每小时50400公斤(111000磅)的速度喷出甲烷,与2015年洛杉矶附近的阿利索峡谷气田爆炸的峰值流量相匹敌,那次爆炸是美国历史上最大的甲烷意外释放事件之一。
另外两个大型排放者是新墨西哥州的一个油田和伊朗的一个废物处理厂,每小时合计排放近2.9万公斤(6万磅)的甲烷。伊朗首都德黑兰南部的甲烷羽流至少有4.8公里(3英里)长。
喷气推进实验室的官员表示,科学家此前对这两个地点都不了解。
喷气推进实验室(JPL)的首席研究员罗伯特·格林(Robert Green)在一份声明中说:“在继续调查这颗行星的过程中,EMIT将观察到以前没有人想到要寻找温室气体排放源的地方,它将发现没有人预料到的羽流。”
甲烷是有机物质分解的副产品,也是发电厂使用的天然气的主要成分,在所有人为温室气体排放中只占一小部分,但其吸热能力是二氧化碳的80倍。
与二氧化碳相比,甲烷只能在大气中停留约十年,这意味着减少甲烷排放对地球变暖的影响更直接。
为您推荐:
- 第一批购房者获得了在墨尔本购买100套公寓的“专有权” 2022-11-05
- 到2023年,悉尼房价可能下跌10% 2022-11-05
- 2022年,什么可能会对澳洲房产买家造成更大的影响 2022-11-05
- 这座海滨小屋最初售价为78英镑,现在售价为250万美元 2022-11-05
- 我们希望转向一个金融市场:ICICI证券公司 2022-11-05
- 第一共和国银行获得竞争对手300亿美元救助 2022-11-05
